Sony CDX-GT310, CDX-GT31W - FM/AM CD-speler Installatie en Aansluitingen
- 1 Veiligheidsinstructies
- 2 Onderdelenlijst (afbeelding 1)
- 3 Aansluitvoorbeeld (afbeelding 2)
- 4 Aansluitschema (afbeelding 3)
- 5 Voorzorgsmaatregelen
- 6 De beschermkraag en de beugel verwijderen (afbeelding 4)
- 7 Montagevoorbeeld (afbeelding 5)
- 8 Het apparaat in een Japanse auto monteren (afbeelding 6)
- 9 Het voorpaneel los- en vastmaken (afbeelding 7)
- 10 Waarschuwing als het contact van uw auto geen ACC-stand heeft
- 11 RESET-knop
- 12 Download handleiding
- 13 In andere talen

Veiligheidsinstructies
- Dit apparaat is uitsluitend ontworpen voor gebruik met een negatieve aarde (massa) van 12 V DC.
- Zorg ervoor dat de kabels niet onder een schroef komen te zitten of bekneld raken in bewegende onderdelen (bijv. stoelrails).
- Schakel de auto-ontsteking uit voordat u aansluitingen maakt om kortsluiting te voorkomen.
- Sluit de gele en rode voedingskabels pas aan nadat alle andere kabels zijn aangesloten.
- Leid alle aardingskabels naar een gemeenschappelijk aardingspunt.
- Zorg ervoor dat u losse, niet-aangesloten kabels voor de veiligheid isoleert met isolatietape.
- Het gebruik van optische instrumenten met dit product verhoogt het risico op oogletsel.
Opmerkingen over de voedingskabel (geel)
- Wanneer u dit apparaat aansluit in combinatie met andere stereo-onderdelen, moet de stroomsterkte van het aangesloten autocircuit hoger zijn dan de som van de zekeringen van elk onderdeel.
- Als er geen autocircuits zijn met een voldoende hoge stroomsterkte, sluit u het apparaat rechtstreeks aan op de accu.
Onderdelenlijst (afbeelding 1)

Apparatuur gebruikt in illustraties (niet meegeleverd)

- De nummers in de lijst corresponderen met de nummers in de instructies.
- De beugel 1 en de beschermkraag 4 zijn voor de verzending aan het apparaat bevestigd. Gebruik de ontgrendelingssleutels 3 om de beugel 1 en de beschermkraag 4 van het apparaat te verwijderen voordat u het apparaat monteert. Zie "De beschermkraag en de beugel verwijderen (4)" op de achterkant van het blad voor meer informatie.
- Bewaar de ontgrendelingssleutels 3 voor toekomstig gebruik, omdat ze ook nodig zijn als u het apparaat uit uw auto verwijdert.
Hanteer de beugel 1 voorzichtig om letsel aan uw vingers te voorkomen.

Opmerking
Zorg er voor de installatie voor dat de klemmen aan beide zijden van de beugel 1 2 mm naar binnen zijn gebogen (3/32 inch). Als de klemmen recht of naar buiten gebogen zijn, wordt het apparaat niet veilig geïnstalleerd en kan het eruit springen.
Aansluitvoorbeeld (afbeelding 2)

Opmerkingen (2-A)
- Zorg ervoor dat u de aardingskabel aansluit voordat u de versterker aansluit.
- Het alarm klinkt alleen als de ingebouwde versterker wordt gebruikt.
Tip (2-b)
Voor het aansluiten van twee of meer CD/MD-wisselaars is de bronselector XA-C40 (niet meegeleverd) nodig.
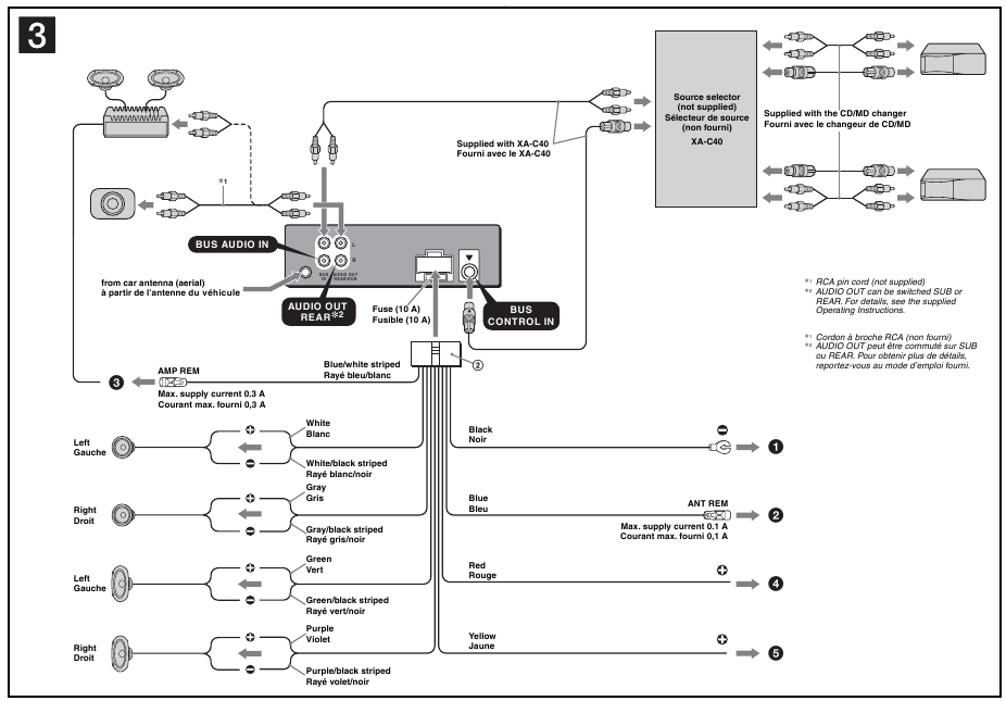
Aansluitschema (afbeelding 3)

-
Op een metalen oppervlak van de auto
Sluit eerst de zwarte aardingskabel aan en sluit vervolgens de gele en rode voedingskabels aan. -
Op de stuurstroomkabel van de elektrische antenne of de voedingskabel van de antenneversterker
Opmerkingen
- Het is niet nodig deze kabel aan te sluiten als er geen elektrische antenne of antenneversterker is, of bij een handbediende telescoopantenne.
- Als uw auto een ingebouwde FM/AM-antenne in de achter-/zijruit heeft, raadpleegt u "Opmerkingen over de stuur- en voedingskabels".
- Op AMP REMOTE IN van een optionele eindversterker
Deze aansluiting is alleen voor versterkers. Het aansluiten van een ander systeem kan het apparaat beschadigen. - Op de +12V-voedingsterminal die bekrachtigd wordt in de accessoirestand van het contactslot
Opmerkingen
- Als er geen accessoirestand is, sluit u aan op de +12V-voedingsterminal (accu) die te allen tijde bekrachtigd is.
Zorg ervoor dat u eerst de zwarte aardingskabel op een metalen oppervlak van de auto aansluit. - Als uw auto een ingebouwde FM/AM-antenne in de achter-/zijruit heeft, raadpleegt u "Opmerkingen over de stuur- en voedingskabels".
-
Op de +12V-voedingsterminal die te allen tijde bekrachtigd is
Zorg ervoor dat u eerst de zwarte aardingskabel op een metalen oppervlak van de auto aansluit.
Opmerkingen over de stuur- en voedingskabels
- De stuurstroomkabel van de elektrische antenne (blauw) levert +12 V DC wanneer u de tuner inschakelt.
- Als uw auto een ingebouwde FM/AM-antenne in de achter-/zijruit heeft, sluit u de stuurstroomkabel van de elektrische antenne (blauw) of de voedingskabel van de accessoire (rood) aan op de voedingsterminal van de bestaande antenneversterker. Raadpleeg uw dealer voor meer informatie.
- Een elektrische antenne zonder relaiskast kan niet met dit apparaat worden gebruikt.
Geheugenbehoud aansluiting
Wanneer de gele voedingskabel is aangesloten, wordt er altijd stroom geleverd aan het geheugencircuit, zelfs wanneer het contactslot is uitgeschakeld.
Opmerkingen over de luidsprekeraansluiting
- Schakel het apparaat uit voordat u de luidsprekers aansluit.
- Gebruik luidsprekers met een impedantie van 4 tot 8 ohm en met voldoende vermogensverwerking om schade te voorkomen.
- Sluit de luidsprekeraansluitingen niet aan op het autochassis en verbind de aansluitingen van de rechterluidsprekers niet met die van de linkerluidspreker.
- Sluit de aardingskabel van dit apparaat niet aan op de negatieve (–) terminal van de luidspreker.
- Probeer niet de luidsprekers parallel aan te sluiten.
- Sluit alleen passieve luidsprekers aan. Het aansluiten van actieve luidsprekers (met ingebouwde versterkers) op de luidsprekeraansluitingen kan het apparaat beschadigen.
- Om een storing te voorkomen, gebruikt u de ingebouwde luidsprekerkabels die in uw auto zijn geïnstalleerd niet als het apparaat een gemeenschappelijke negatieve (–) kabel deelt voor de rechter- en linkerluidsprekers.
- Sluit de luidsprekerkabels van het apparaat niet op elkaar aan.
Opmerking over de aansluiting
Als de luidspreker en versterker niet correct zijn aangesloten, verschijnt "FAILURE" (FOUT) in het display. Controleer in dit geval of de luidspreker en versterker correct zijn aangesloten.
Voorzorgsmaatregelen
- Kies de installatielocatie zorgvuldig, zodat het apparaat de normale rijhandelingen niet hindert.
- Vermijd het installeren van het apparaat in gebieden die zijn blootgesteld aan stof, vuil, overmatige trillingen of hoge temperaturen, zoals in direct zonlicht of in de buurt van verwarmingskanalen.
- Gebruik alleen de meegeleverde montagehardware voor een veilige en betrouwbare installatie.
Instelling van de montagehoek
Stel de montagehoek in op minder dan 45°.
De beschermkraag en de beugel verwijderen (afbeelding 4)
Verwijder de beschermkraag 4 en de beugel 1 van het apparaat voordat u het apparaat installeert.
- Verwijder de beschermkraag 4.
- Plaats de ontgrendelingssleutels 3 samen met de beschermkraag 4.
- Trek de ontgrendelingssleutels 3 eruit om de beschermkraag 4 te verwijderen.
- Verwijder de beugel 1.
- Steek beide ontgrendelingssleutels 3 tussen het apparaat en de beugel 1 totdat ze klikken.
- Trek de beugel 1 naar beneden en trek vervolgens het apparaat omhoog om ze te scheiden.
Montagevoorbeeld (afbeelding 5)
Installatie in het dashboard

Opmerkingen
- Buig deze klauwen indien nodig naar buiten voor een stevige pasvorm (5-2).
- Zorg ervoor dat de 4 klemmen op de beschermkraag 4 goed in de sleuven van het apparaat zijn bevestigd (5-3).
Het apparaat in een Japanse auto monteren (afbeelding 6)
U kunt dit apparaat mogelijk niet in sommige merken Japanse auto's installeren. Raadpleeg in dat geval uw Sony-dealer.


Opmerking
Om storingen te voorkomen, installeert u alleen met de meegeleverde schroeven 5.
Het voorpaneel los- en vastmaken (afbeelding 7)
Maak het voorpaneel los voordat u het apparaat installeert.
7-A Om los te maken
Zorg ervoor dat u op
drukt voordat u het voorpaneel losmaakt.
Druk op
en trek het naar u toe.

7-B Om vast te maken
Plaats deel A van het voorpaneel in deel B van het apparaat, zoals afgebeeld, en duw de linkerkant op zijn plaats totdat deze vastklikt.

Waarschuwing als het contact van uw auto geen ACC-stand heeft
Zorg ervoor dat u de functie Auto Off instelt. Zie de meegeleverde bedieningsinstructies voor meer informatie.
Het apparaat wordt volledig en automatisch uitgeschakeld in de ingestelde tijd nadat het apparaat is uitgeschakeld, wat batterijleegloop voorkomt.
Als u de functie Auto Off niet instelt, houdt u
ingedrukt totdat het display verdwijnt telkens wanneer u het contact uitschakelt.
RESET-knop
Wanneer de installatie en aansluitingen zijn voltooid, moet u na het losmaken van het voorpaneel de RESET-knop indrukken met een balpen, enz.

© 2006 Sony Corporation

Download handleiding
Hier kunt u de volledige pdf-versie van de handleiding downloaden. Deze kan aanvullende veiligheidsinstructies, garantie-informatie, FCC-regels, enz. bevatten.
Download Sony CDX-GT310, CDX-GT31W - FM/AM CD-speler Installatie en Aansluitingen